Smps Devreleri Üzerine Çalışmalar

Evet 3 numaralı pin. Düzenledim.
O direnç yandıysa, mosfette bozulmuş olabilir. Gate direnci ve kontrolcü ic de bozulmuş olabilir.
Komponentleri yerinden sökerek ölçerseniz daha doğru olacaktır.

Ek:
3. pinde değerlendirilecek en yüksek gerilim 1V ve direnç 0.4R. Buna göre izin verilen pik akım 2.5A hesaplanır.
 
Son düzenleme:
Alçak gerilim tarafındaki TL431 ile irtibatlı bu entegrenin ne yaptığını tam anlayabilmiş değilim . @Mikro Step üstadım ne dersin . Dökümanı ekte .
IMG_20250301_132436.jpg
 

Ekler

Icinde iki tane opamp ve voltaj referansi olan bir cip. Devrenin semasi olsaydi kolay yorumlanirdi. (Semasi kolayca cikacak bir PCB.)

Muhtemelen ya voltaj geri beslemesi ile ilgili ya da koruma amacli olarak voltajlari monitor edip power good sinyali ureten bir devrenin parcasi.
 
Son düzenleme:
Bu şema, sizin adaptöre biraz benziyor.TSM103 voltaj geri beslemesi.Bendeki adaptörün çıkış gerilimini değiştirmek için 2 numaralı pine bağlı direnç değerlerini değiştirmiştim. Bu şemaya göre Çıkış gerilimi = (51,1k / 7,66k) + 1 x 2,5V = 19,1V
 

Ekler

  • adp.jpg
    adp.jpg
    210.2 KB · Görüntüleme: 99
Son düzenleme:
Hocam öncelikle elektronik dünyasına hoş geldiniz. Zehir kana bulaştıysa geçmiş olsun bundan sonra iflas olmazsınız :)

Sorunuza gelecek olursak smps güç kaynaklarının sık kullanılan topolojiler vardır. Hepsinde üç aşağı beş yukarı süreç aynı. Bu kullanılan flyback topolojisi. Bahsettiğiniz engellere opamp , yani referans ile karşılaştırma entegresi. Devreyi bilmiyorum ama büyük ihtimalle seconder tarafın çıkış voltajını ölçüp , primer tarafa feedback veriyor. Mosfetin frekansı değiştirilerek Voltajın sabit 19 volta tutulmak isteniyor belli ki.
 
Hocam öncelikle elektronik dünyasına hoş geldiniz. Zehir kana bulaştıysa geçmiş olsun bundan sonra iflas olmazsınız :)

Sorunuza gelecek olursak smps güç kaynaklarının sık kullanılan topolojiler vardır. Hepsinde üç aşağı beş yukarı süreç aynı. Bu kullanılan flyback topolojisi. Bahsettiğiniz engellere opamp , yani referans ile karşılaştırma entegresi. Devreyi bilmiyorum ama büyük ihtimalle seconder tarafın çıkış voltajını ölçüp , primer tarafa feedback veriyor. Mosfetin frekansı değiştirilerek Voltajın sabit 19 volta tutulmak isteniyor belli ki.
33 sene önce bir tercih hakkım vardı teknik lisede elektrik mi elektronik mi diye . O zaman elektrik dedim . Bu saatten sonrada elektronik öğrenip o işten karnımızı doyuracak kadar yetkin olmamız mümkün değil . Hoşuma gidiyor uğraşmak sadece . Elektrikte kocaman bir tesisi geziyor gibi önüne küçücük bir kartı koyup içinde kayboluyorsun . O neymiş şu neymiş , şu ne işe yarıyormuş . Eğlenceli , hemde çok .
 
Bu saatten sonrada elektronik öğrenip o işten karnımızı doyuracak kadar yetkin olmamız mümkün değil

İşin temelini ve matematiğini biliyorsun, her iki branşta da aynı. Elektronik bilgini projelerde ihtiyaç duydukça ilerletirsen, daha iyi bir elektrik mühendisi olmuş olursun, bu da daha iyi bir kazanç sağlar sana.
 
İşin temelini ve matematiğini biliyorsun, her iki branşta da aynı. Elektronik bilgini projelerde ihtiyaç duydukça ilerletirsen, daha iyi bir elektrik mühendisi olmuş olursun, bu da daha iyi bir kazanç sağlar sana.
Ya da işyerinde yapacağım işin artmasını sağlar . Genelde işyerlerinde çok bilenlerin maaşı değil yaptığı iş artar :)
 
Ya da işyerinde yapacağım işin artmasını sağlar . Genelde işyerlerinde çok bilenlerin maaşı değil yaptığı iş artar
Haklısınız! Ancak yeni projelerle hem deneyiminiz artar hem de vazgeçilmez olursunuz. Ayrıca, kendi deneyimimden biliyorum; bu işi bilen ve işten keyif alan biri olarak ister istemez konuya dahil oluyorsunuz ve kendinizi durduramıyorsunuz.
 
Screenshot_20250309-205057.png
IMG_20250308_134204.jpg
IMG_20250308_134155.jpg
IMG_20250308_123419.jpg


Bu da başka bir oyuncağımız. Vcc devresindeki diyota ( d102) paralel bağlı smd diyotun ( c10) ne olduğunu anlayamadım. Dökümanda böyle bir uygulama yok. Defalarca kontrol ettim. Diyota paralel bağlı.
 
Diyoda paralel baglanan kapasitorun iki amaci var. Tasarimci hangisini dusundu semaya bakarak bilemeyiz.

Ilki, diyoda aniden dortgen darbe uygulandiginda diyodun sersemlemesini engellemek. (Kapasitor diyodun stresini azaltir.) Bu kapasitor modern yariiletkenlerden once gerekli olabiliyordu.
Ikinci sebep ise sekonder enduktansi ve diyodun kacak kapasitesi LC devresi olusturur. Bu LC dortgen palsler altinda cinlar.
Eger cinlama frekansi E.M. uyumluluk acisindan kritik frekanslara denk gelirse diyoda paralel kapasite ile frekans o kritik degerden uzaklastirilir.
 
Diyoda paralel baglanan kapasitorun iki amaci var. Tasarimci hangisini dusundu semaya bakarak bilemeyiz.

Ilki, diyoda aniden dortgen darbe uygulandiginda diyodun sersemlemesini engellemek. (Kapasitor diyodun stresini azaltir.) Bu kapasitor modern yariiletkenlerden once gerekli olabiliyordu.
Ikinci sebep ise sekonder enduktansi ve diyodun kacak kapasitesi LC devresi olusturur. Bu LC dortgen palsler altinda cinlar.
Eger cinlama frekansi E.M. uyumluluk acisindan kritik frekanslara denk gelirse diyoda paralel kapasite ile frekans o kritik degerden uzaklastirilir.
Size geri besleme ile ilgili bir soru sormak istiyorum. PWM entegrenin içinde bir geri besleme devresi var ve buradan çıkan sinyal voltaj diyelim optokuplörün transistör ucundan gndye akışına göre entegre Duty cycle oranını ayarlıyor. Optokuplörü potonsiyometreye benzetelim. Yani optokuplörü ayarlı direnç gibi düşündüğümüzde ayar potu diyot, transistör kısmı ise değişken direnç aralığı gibi düşünebiliriz. Entegrenin FB ucundan ne kadar sinyal GND ye akarsa Duty cycle oranı değişiyor.
Acaba doğru anlamış mıyım?
 
Optokuplörü potonsiyometreye benzetelim
Bu tespit pek doğru değil bence . Optoküplör beyzi optik olarak uyartılan anahtar olarak kullanılan bir transistör . Cevap yazdığım içinde buradaki üstadlar kusura bakmasınlar . Konu başlığım altında olduğu için cevap yazdım . Yoksa sizin mesajlarınızı okudukça cehaletimden yüzüm kızarıyor :)
 
Bu tespit pek doğru değil bence . Optoküplör beyzi optik olarak uyartılan anahtar olarak kullanılan bir transistör .
Optokuplörün içindeki diyotun ışık şiddetine göre transistörün iletim direnci değişiyor. Diyotta ne kadar çok ışık şiddeti transistör CE arası o kadar direnç düşer ne kadar az ışık şiddeti transistörün CE arası direnç artar.
Ben yanılıyor olabilirim özür dilerim.
 
Dar bir aralikta transistorun kollektor akimi led akimi ile kontrol edilebiliyor.
Bu oranti kataloglarda optonun Current Trasfer Ratio degeri olarak gecer.
 
Evet. Iki tip geri besleme var. Bangbang tipi kontrol modunda calisan (bence uyduruk) guc kaynaklari geri beslemeyi on/off yapar.
Fakat lineer geri besleme yapanlarda cikis voltaji led akimi ile kontrol ediliyor ve bu tip smpslerde opto da biraz ozel oluyor. (lineer calismaya uygun anlaminda)
 
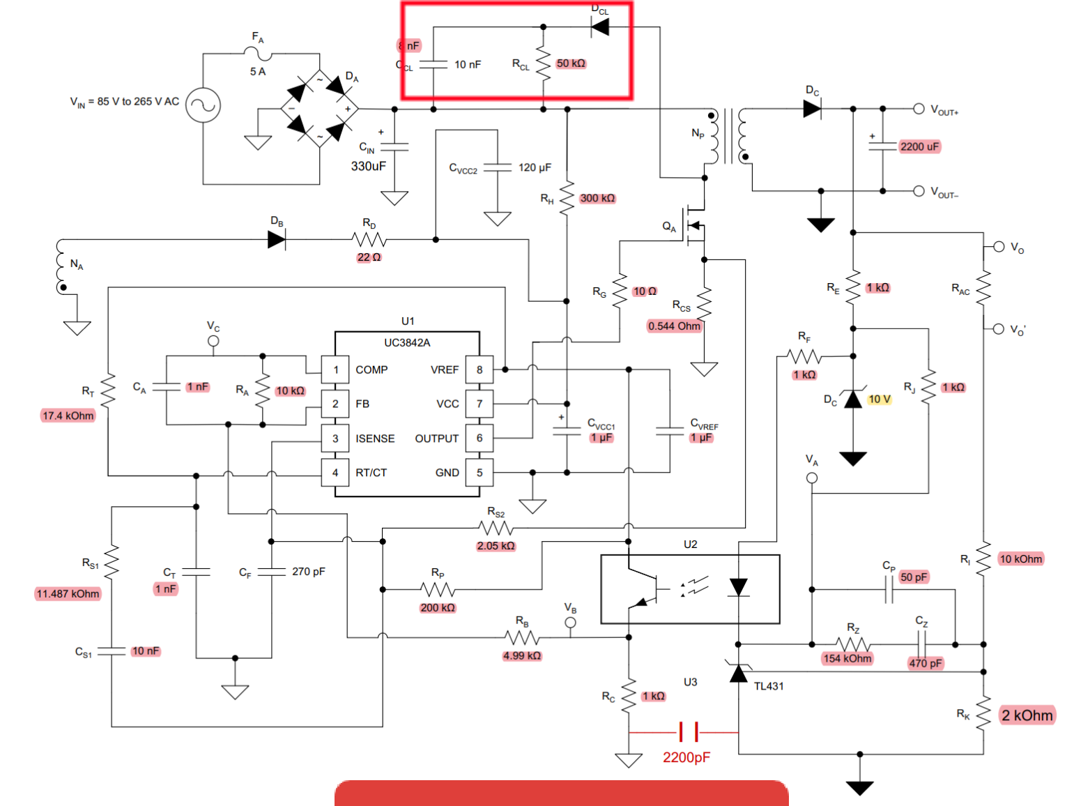
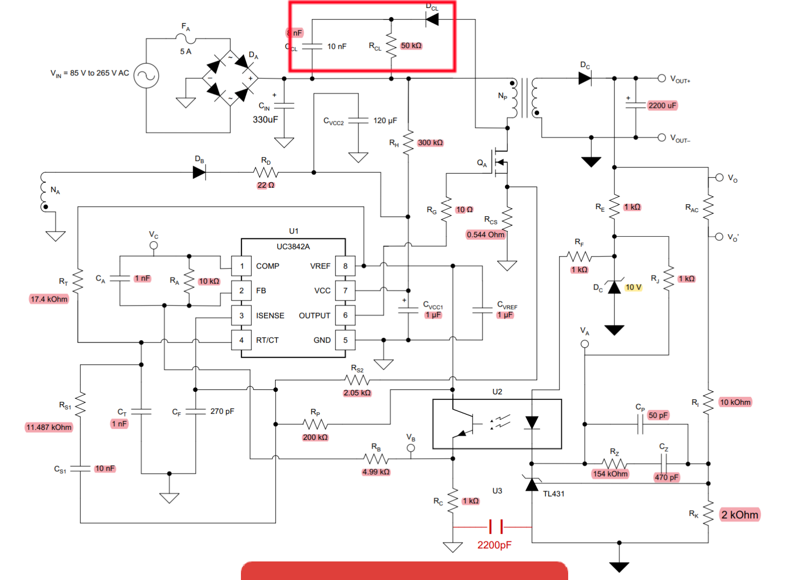
Buda başka bir oyuncak. Primer devredeki vcc diyotu hariç diğer diyotun ve işaretli devrenin ne olduğu hakkında bilgi verebilecek üstadlara teşekkür ederim. Snubber?
20250511120841.png
20250511115942.jpg
 
Buda başka bir oyuncak. Primer devredeki vcc diyotu hariç diğer diyotun ve işaretli devrenin ne olduğu hakkında bilgi verebilecek üstadlara teşekkür ederim. Snubber?41875 eklentisine bak41876 eklentisine bak
Orası snubber devresi. Yani sönümleme devresi. Sürücü mosfet off(kesimdeyken) trafonun primer bölgesinde oluşan yüksek gerilimi sönümler.
Rolenin bobin kısmına ters bağlanan bir diyot var. Role kesime gittiğinde ters emk anahtarlama elemanına zarar vermemesi için konulur. Snubber bunun geliştirilmiş hali galiba.
Çok asırı detaylı bilmiyorum.
 

Forum istatistikleri

Konular
8,448
Mesajlar
138,572
Üyeler
3,343
Son üye
Yigitaatalay

Son kaynaklar

Son profil mesajları

mechanic ayhanarican mechanic wrote on ayhanarican's profile.
https://www.allmystery.de almanca biliyorsan burada araştır. Yapay zekada çeviriyor gerçi.
Almanların matematik bilgisi daha iyi oluyor.
“Kendi yolunu çizen kişi, kimsenin izinden gitmez.” – Nietzsche
Kim İslâm’da güzel bir çığır açarsa (güzel bir alışkanlık başlatırsa), onun sevabı ve kendisinden sonra ona uyanların sevapları, onların sevaplarından hiçbir şey eksilmeksizin ona da yazılır.
erdemtr55 taydin erdemtr55 wrote on taydin's profile.
Merhaba Taydin bey,
Gruba spms serisi yapıcak mısınız?
ben 3 sargılı toroid ile 2 adet flyback sürücek bir devre yapmayı düşünüyorum.size soracak sorularım vardı?
Mutluluğun resmi illa güzel çizilmiş tablo olmak zorunda değil.Bazen basit bir çizgi,doğru bir renk,yada küçük bir detay
Back
Top